Россия
Россия
К энергетическим установкам современных морских судов предъявляются повышенные требования не только с точки зрения их экономической, но и с позиции их экологической эффективности. Удовлетворению таких требований отвечает применение систем утилизации вторичных энергетических ресурсов. Известно, что основным критерием эффективности любых утилизационных систем принято считать сроки их окупаемости, что, в свою очередь, оценивается по стоимости сэкономленного топлива. Проведен анализ расходования топлива для различных судовых нужд применительно к рыбодобывающим и рыбообрабатывающим судам. Определено, что около четверти всего расхода топлива тратится на работу судовых холодильных установок. С целью повышения экономической эффективности судовых энергетических установок рыбопромысловых судов предлагается использовать системы утилизации вторичных энергетических ресурсов, которые позволяют получать не только механическую и тепловую энергию, но и холод. Появляется возможность заменить часть штатных холодильных машин на утилизационные, что повышает экономическую эффективность утилизационных систем. Предлагается использовать избыточную энергию уходящих газов современных высокофорсированных двигателей в утилизационных турбодетандерных установках, где хладагентом является воздух. Основным элементом таких установок становятся компаундные турбины, которые работают на избыточной энергии уходящих газов и являются приводом воздушных компрессоров турбодетандерных систем. Проанализированы различные конструктивные схемы утилизационных установок с воздушными турбодетандерами. Сделан вывод о перспективности утилизационных турбодетандерных систем с точки зрения повышения экономичности энергетических установок рыбопромысловых судов.
вторичные энергоресурсы, утилизационная система, холодильная установка, выработка холода, промысловое судно, рыбопродукция
Введение
Турбодетандерные технологии широко применяются во многих областях человеческой деятельности и используются как в стационарных установках получения холода, так и в транспортных. В холодильной технике давно известно применение воздушных холодильных машин в системах кондиционирования воздуха, в установках охлаждения быстропортящейся сельскохозяйственной продукции, в установках замораживания рыбопродукции. Турбодетандеры (ТД) также широко применяются в газовой промышленности, а именно в системах перекачки природного газа, и в целом можно отметить, что мощность турбодетандерных агрегатов, в зависимости от областей применения, находится в пределах от нескольких ватт до нескольких мегаватт. Более детально конструкции и технические характеристики различных ТД представлены в [1]. В настоящей работе нас интересуют возможности применения турбодетандерных технологий в судовых утилизационных установках.
Объектом исследования настоящей статьи являются энергетические установки рыбопромысловых судов, проводится анализ использования их энергетических ресурсов.
Цель исследования – определение возможностей повышения экономической и энергетической эффективности утилизационных установок при использовании тригенерационных технологий с помощью воздушных ТД.
Материалы исследования
Экономическая эффективность и целесообразность установки любой утилизационной системы принято оценивать путем сравнения стоимости сэкономленного с ее помощью топлива и стоимости самой утилизационной системы, включая ее обслуживание и эксплуатацию. Хотя в настоящее время включена еще одна составляющая эффективности – экологическая безопасность, которая в некоторых случаях даже важнее экономической эффективности.
Тем не менее, экономическая эффективность утилизационных систем является приоритетным критерием, что особенно важно в условиях постоянно растущих цен на топливо. Поэтому, прежде чем рассматривать схемы утилизации вторичных энергоресурсов, целесообразно оценить, на какие конкретно нужды расходуется топливо на рыбопромысловых судах. Анализу этих проблем посвящено немало работ, к частности [2, 3]. Если обратить внимание на источники трат топлива во время промысла у рыбодобывающих и рыбообрабатывающих судов, то можно заметить, что статьи расхода топлива у них заметно отличаются: у рыбодобывающих судов более четверти расхода всего топлива идет на обеспечение работы холодильных установок (рис. 1, а), поскольку необходима непрерывная заморозка рыбопродукции и поддержание ее сохранности в трюмах.
Еще большие расходы топлива требуются на котельную установку, потому что пар используется на целый ряд производственных нужд. Если такие же расходы сравнить с рыбообрабатывающим судном на промысле, можно отметить, что на холодильную установку топлива тратится гораздо меньше, зато на производство пара расходуется практически столько же топлива, сколько и на главный двигатель (рис. 1, б). На рыбообрабатывающем судне готовятся консервы, рыбная мука и проводятся дефростационные мероприятия, что требует большого количества пара.
а
б
Рис. 1. Доли расхода топлива на промысле: а – у рыбодобывающих судов: б – у рыбообрабатывающих судов: 1 – главный двигатель; 2 – холодильная установка; 3 – котельная установка; 4 – прочие потребители
Fig. 1. Fuel consumption rates: а, б – for fishing vessels: 1 – main engine; 2 – refrigeration system; 3 – boiler system; 4 – other consumer
Следует отметить, что все судовые холодильные установки работают от электропривода, и поэтому для обеспечения их работы в полном объеме используется судовая электростанция. Кроме вспомогательной котельной установки, на судне имеется утиль-котел, работа которого полностью зависит от нагруженности главного и вспомогательных двигателей.
Также следует отметить, что энергетические установки современных судов практически любого типа, как уже построенные, так и проектируемые, содержат в составе главные двигатели с валогенераторами. Такое решение позволяет экономить топливо, поскольку удельный расход топлива главных двигателей существенно меньше, чем у вспомогательных, входящих в состав судовой электростанции, что очень важно для рыбопромысловых и рыбообрабатывающих судов, поскольку на промысле эти суда тратят много энергии на работу судовых холодильных установок. С помощью валогенераторов можно уменьшить нагрузку на вспомогательные дизель-генераторы либо вообще от них отказаться.
Следующий важный момент заключается в том, что современные судовые двигатели преимущественно высокофорсированные. Следствием высокой форсировки является избыточная энергия уходящих газов главного двигателя. В сочетании с современными высокоэффективными наддувочными турбокомпрессорами избыточная энергия газов может достигать 10–15 % от общей энергии выпускных газов, а это значит, что есть прямой смысл применить газовые компаундные турбины. Это целесообразно еще и с той точки зрения, что двигатели с валогенераторами практически всегда работают с нагрузкой, превышающей 50 %, что гарантирует надежную работу турбокомпаундных систем. Кроме того, у современных двигателей преимущественная доля вторичных энергоресурсов приходится именно на выпускные газы, поэтому применение турбокомпаундных систем целесообразно как для повышения энергоэффективности судовой энергетической установки, так и для уменьшения тепловых выбросов в окружающую среду. Классическая схема использования турбокомпаундной системы приведена на рис. 2.
Рис. 2. Схема использования газовой компаундной турбины для передачи мощности на коленвал дизеля: ГТН – газотурбонагнетатель; КТ – компаундная турбина; ВО – воздухоохладитель
Fig. 2. Diagram of using a gas compound turbine to transfer power to the diesel engine crankshaft: GTCH – gas turbocharger; CT – compound turbine; AC – air cooler
Мощность компаундных турбин составляет 3,5–4,5 % от мощности двигателя и определяется количеством выпускных газов этого двигателя, но большое влияние оказывают и параметры выпускных газов. В частности, у четырехтактных двигателей температура газов заметно выше, чем у двухтактных, и относительная мощность компаундных турбин тоже будет выше. Усредненная зависимость мощности компаундных турбин от мощности судовых дизелей показана на рис. 3.
Рис. 3. Расчетная зависимость мощности компаундной турбины от мощности главного двигателя
Fig. 3. Estimated dependence of the сompound тurbine power on the main engine power
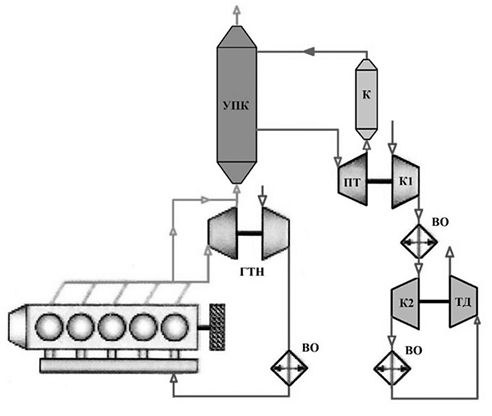
Для рыбопромысловых судов производство холода является одной из важнейших функций судовой энергетической установки, поэтому и разработка новых схем утилизации вторичных энергоресурсов для промысловых судов должна быть направлена на получение холода с заменой части штатных холодильных машин [4]. И здесь большую помощь могут оказать турбокомпаундные системы, включенные в тригенерационную систему утилизации вторичных энергоресурсов [5, 6]. Одна из такого рода схем приведена на рис. 4, где компаундная турбина служит приводом первой ступени центробежного компрессора К1, сжатый воздух от которой через воздухоохладитель поступает во вторую ступень центробежного компрессора К2, находящегося на одном валу с воздушным ТД.
Рис. 4. Схема использования турбокомпаундной системы в турбодетандерной системе утилизации вторичных энергоресурсов
Fig. 4. Scheme of using a turbocompound system in a turbo-expander system for recycling secondary energy resources
Конструктивно турбодетандерный и турбокомпаундный агрегаты такие же, как и конструкция газотурбонагнетателя, что не создает трудностей при их производстве и эксплуатации. При этом температура воздуха за ТД может быть в пределах от –30 до –40 °C, что соответствует требованиям температурного режима в трюмах с рыбопродукцией [7].
Другим примером может быть турбодетандерная схема утилизации (рис. 5), где газовая компаундная турбина приводит винтовой воздушный компрессор (ВК). Винтовой компрессор имеет высокий КПД и способен создавать в одной ступени высокое давление воздуха. В этом случае ТД может выполнять роль компаундной турбины, если его соединить через редуктор с коленвалом двигателя. Последнее необходимо не только для того, чтобы ТД передавал свою мощность дизелю, но и для обеспечения расширения воздуха в ТД путем совершения механической работы.
Рис. 5. Схема утилизации с винтовым турбокомпрессором и турбодетандером в качестве компаундной турбины
Fig. 5. Recycling scheme with a screw turbocharger and a turboexpanders as a compound turbine
В показанных выше схемах уходящие газы двигателя внутреннего сгорания в полном объеме направляются в наддувочный турбокомпрессор, где частично расширяются в турбине, обеспечивая двигателю требуемый расход воздуха. Но поскольку энергия газов избыточна, то оставшийся перепад давлений срабатывается в компаундной турбине, стоящей последовательно за турбиной газотурбонагнетателя. В таких последовательных схемах через наддувочную и компаундную турбины проходит одинаковое количество газов, но с разным давлением.
Однако в наддувочный турбокомпрессор можно направлять не все уходящие газы, а часть газов с избыточной энергией перепускать в обход газотурбонагнетателя, по параллельной схеме на компаундную турбину. В этом случае газы поступают в наддувочную и компаундную турбины с одинаковым давлением и температурой, но с разным расходом (рис. 6). Перепуск части газов можно осуществлять в утиль-котел, повышая его паропроизводительность. Полученный пар можно направлять в паровую турбину, которая играет роль компаундной турбины для привода первой ступени компрессора турбодетандерной системы (рис. 7).
Рис. 6. Схема использования параллельной схемы турбокомпаундной системы в турбодетандерной системе утилизации вторичных энергоресурсов
Fig. 6. Diagram of using a parallel turbocompound system circuit in a turbo-expander system for recycling secondary energy resources
Рис. 7. Схема использования паровой турбины для привода первой ступени компрессора в турбодетандерной системе утилизации вторичных энергоресурсов
Fig. 7. Diagram of using a steam turbine to drive the first stage of a compressor in a turbo-expander system for recycling secondary energy resources
Заключение
Представленный анализ возможных схем утилизации вторичных энергоресурсов может стать перспективным направлением для повышения энергоэффективности судов рыбопромыслового флота. Разнообразие этих схем расширяет и возможности анализа эффективности применительно к конкретному судну. Важно отметить, что турбодетандерные технологии, где хладоносителем является воздух, безопасны как с экологической точки зрения, так и с точки зрения эксплуатации, поскольку для получения холода не используются озоноразрушающие вещества, а агрегаты утилизационной схемы можно безопасно разместить в любом удобном месте машинно-котельного отделения или вне его.
1. Технологические установки с воздушными турбохолодильными машинами: каталог. М.: СК ТБА НПО «НИИХИММАШ», 1991. 32 с.
2. Сирота А. А., Радченко Н. И., Коновалов Д. В. Основные направления тригенерационных технологий в судовой энергетике // Наукові праці. Техногенна безпека. 2007. Т. 73. Вип. 60. С. 100–105.
3. Лашко В. А., Седельников Г. Д., Попов А. Ю. Оценка влияния цены топлива на результаты оптимизации энергосберегающих систем судового дизеля // Вестн. Тихоокеан. гос. ун-та. 2011. № 2 (21). С. 81–88.
4. Симашов Р. Р., Чехранов С. В., Ханькович И. Н. Турбодетандерные технологии в судовых системах утилизации // Инновационное развитие рыбной отрасли в контексте обеспечения продовольственной безопасности Российской Федерации: материалы VII Нац. науч.-техн. конф. (Владивосток, 22 декабря 2023 г.). Владивосток: Изд-во Дальрыбвтуза, 2023. С. 60–65.
5. Жуков В. А., Курин М. С. Использование вторичных энергетических ресурсов в турбокомпаундном двигателе // Альтернатив. киловатт. 2010. № 4. С. 5–10.
6. Сирота А. А., Радченко А. Н., Коновалов Д. В., Радченко Н. И. Тригенерационные системы комплексного использования сбросной теплоты судовых дизелей // Вестн. двигателестроения. 2008. № 2. С. 68–72.
7. Чехранов С. В., Симашов Р. Р. Перспективы утилизации теплоты уходящих газов на судах рыбопромыслового флота // Мор. интеллектуал. технологии. 2023. № 4-1. С. 100–109.



